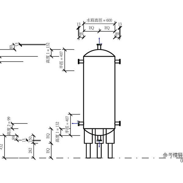
M_儲水箱 - 直立
OmniClass 編碼:23-27 29 17 11
OmniClass 類別:水塔 Water Towers
MasterFormat 編碼:33 16 00
MasterFormat 類別:自來水儲水箱 Water Utility Storage Tanks
PCCES 編碼:15 450
PCCES 類別:飲用水貯水槽 Potable Water Storage Tanks
LOD:300
元件供應商:施正之建築師事務所
設計/生產地:資料建置中
產品網址:資料建置中
資料建置中
碳足跡:kgCO2e
資料建置中
初審單位:中華民國全國建築師公會
複審單位:中華民國全國建築師公會
Free
model formats
Revit
-
M_儲水箱 - 直立.rfaver.2018 352 KB
ArchiCAD
- 暫無資料
AutoCAD
- 暫無資料
IFC
- 暫無資料
評分與評論
5.0
共0 則評分
5
4
3
2
1
暫無評論
相關元件
柱
M_磚箍筋錨定-ML1
施正之建築師事務所
12,058
給排水工程
逆止閥4_V18
台灣積體電路製造股份有限公司
4,195
柱
M_槽中鑄件 HCW 52-34
施正之建築師事務所
10,764
液體工程
M_蒸氣集水管 - 倒吊桶
施正之建築師事務所
10,041
柱
M_T-頂蓋螺栓 HZS
施正之建築師事務所
10,990
柱
M_含錨定 D 的槽中鑄件 HTU
施正之建築師事務所
11,890
廠房/工廠設施設備
M_熱交換器 - 管殼式
施正之建築師事務所
12,242
給排水工程
電動閥1_V18
台灣積體電路製造股份有限公司
4,728















